欢迎来到第壹文秘! | 帮助中心 分享价值,成长自我!
第壹文秘
全部分类
  • 幼儿/小学教育>
  • 中学教育>
  • 高等教育>
  • 研究生考试>
  • 外语学习>
  • 资格/认证考试>
  • 论文>
  • IT计算机>
  • 法律/法学>
  • 建筑/环境>
  • 通信/电子>
  • 医学/心理学>
  • ImageVerifierCode 换一换
    首页 第壹文秘 > 资源分类 > DOCX文档下载
    分享到微信 分享到微博 分享到QQ空间

    石油炼制工业典型生产工艺、各VOCs污染治理技术特点.docx

    • 资源ID:195238       资源大小:48.07KB        全文页数:3页
    • 资源格式: DOCX        下载积分:5金币
    快捷下载 游客一键下载
    账号登录下载
    三方登录下载: 微信开放平台登录 QQ登录
    下载资源需要5金币
    邮箱/手机:
    温馨提示:
    快捷下载时,如果您不填写信息,系统将为您自动创建临时账号,适用于临时下载。
    如果您填写信息,用户名和密码都是您填写的【邮箱或者手机号】(系统自动生成),方便查询和重复下载。
    如填写123,账号就是123,密码也是123。
    支付方式: 支付宝    微信支付   
    验证码:   换一换

    加入VIP,免费下载
     
    账号:
    密码:
    验证码:   换一换
      忘记密码?
        
    友情提示
    2、PDF文件下载后,可能会被浏览器默认打开,此种情况可以点击浏览器菜单,保存网页到桌面,就可以正常下载了。
    3、本站不支持迅雷下载,请使用电脑自带的IE浏览器,或者360浏览器、谷歌浏览器下载即可。
    4、本站资源下载后的文档和图纸-无水印,预览文档经过压缩,下载后原文更清晰。
    5、试题试卷类文档,如果标题没有明确说明有答案则都视为没有答案,请知晓。

    石油炼制工业典型生产工艺、各VOCs污染治理技术特点.docx

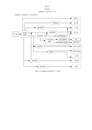
    附录A(资料性)石油炼制工业典型生产工艺石油炼制工业典型生产工艺见图A.1。图A.1石油炼制行业典型生产工艺图附录B(资料性)各VOCs污染治理技术特点B.1冷凝技术B.1.1适合处理高浓度VOCS废气,特别是组分单一且回收价值高的VOCS废气,可处理含有大量水蒸气的高温VOCS废气。当VoCS含量较高时,冷凝技术可作为燃烧或吸附处理的预处理工段,能降低后续净化装置的操作负荷。优点是可以回收有价值的YOCs。缺点是对VOCS废气的处理程度受到冷凝温度限制,对低沸点或低浓度VoCS废气处理效果不佳,能耗和处理成本高。B.1.2适用于汽油和石脑油装载作业排气油气回收,汽油、石脑油、喷气燃料、柴油、溶剂油、原油浮顶罐排气的处理。8.2 吸收技术1 .2.1适合处理高压、低温、高浓度VOCS废气。通常采用沸点较高、蒸气压较低的低挥发性液体(如柴油、煤油等)为吸收剂,将VoCS从气相转移到液相中。低温柴油吸收温度宜高于所用柴油凝固点510,一般吸收温度为-5°C15°C。含酸废气可使用碱性液体吸收作为预处理。优点是占地空间小、吸收液可反复使用,适用废气量范围广,投资成本低。缺点是吸收液的净化效率下降较快。8 .2.2适用于汽油和石脑油装载作业排气及挥发性有机液体储罐排气的处理。8.3 吸附技术B.3.1通常采用活性炭、碳纤维等为吸附剂。采用活性炭作为吸附剂时,脱附气体的温度宜控制在120C以下,含有酮类等易燃气体时,不应采用热空气再生。采用颗粒活性炭作为吸附剂时,其碘值不宜低于800mgg;采用蜂窝活性炭作为吸附剂时,其碘值不宜低于650mg/go采用碳纤维作为吸附剂时,其比表面积不宜低于IlOom2/g。吸附和脱附的相关技术参数应满足HJ2026和HJ/T386要求。优点是对于浓度和气量变化适应性强,在VoCS处理上应用广泛。缺点是无再生系统时吸附剂更换频繁;沸点较高的VoCS需要热再生,热再生费用较高;易聚合物料不宜采用该技术;不易对活性炭碘值进行实时监控,部分情况下活性炭吸附有自燃风险.B.3.2适用于煤油、柴油、芳烧、石脑油、溶剂油、原油装载作业排气,以及污水处理厂(站)低浓度VOCS废气的处理。B.4膜分离技术B.4.1利用膜表面超薄功能层(通常为硅橡胶)材质,在膜两侧压力差、浓度差的驱动下,利用不同气体分子透过膜的速度差异,实现VoCS的富集,并实现气相主体的净化。适合高浓度油气回收与成分复杂VOCS废气的处理。优点是过程连续、无放热、安全性好、不产生二次污染,适用性广,单位体积处理能力强。缺点是用于低浓度VOCS废气的深度处理时成本较高。B.4.2适用于轻质油品、苯、甲苯、二甲苯装车过程以及汽油储罐排气的处理。B.5生物技术B.5.1适合处理浓度低且组分简单的VOCS废气。主要包括生物洗涤法、生物过滤法和生物滴滤法。生物脱臭装置应有营养液供应系统,塔内气速0.lms0.3ms,填料层空速20OhT600h塔内温度2540C。优点是设备简单,运行成本低,对臭味气体处理效果明显。缺点是降解速度慢,净化效率较低,对芳香姓和苯系物去除效率低,对非水溶性物质净化效果差,占地面积大,生物菌培养条件严格,不易控制。B.5.2适用于污水处理厂(站)低浓度VOCS废气的处理。B.6燃烧技术B.6.1直接燃烧(TO)B.6.1.1优点是结构简单、投资小,气体净化效率高。缺点是处理低浓度VOCs废气时运行成本高、能耗高,可能产生HC1、SOx.NoX等污染物。B.6.1.2适用于氧化沥青尾气,汽油、液态烧氧化脱硫醇尾气的处理。B.6.2蓄热式直接燃烧(RTO)B.6.2.1优点是系统弹性化,操作风量上下限范围大,热同收率能达到90%以上,VoCS去除效率能达到95%以上,连续运行稳定,操作运维简单,使用寿命较长。缺点是投资成本高,装置体积大,运行成本较高,易反应、易聚合的有机物以及含卤素的VOCS废气不宜采用该技术。技术参数应满足HJ1093要求。B.6.2.2适用于经预处理后的挥发性有机液体储罐排气、装载作业排气、污水处理厂(站)高浓度VOCs废气的处理。B.6.3催化燃烧(CO)B.6.3.1优点是反应温度低、能耗低、不产生热力型NOx,处理净化效率能达到95%以上,操作方便。缺点是当废气中含有硫化物、卤化物、有机硅、有机磷等物质时,可能致催化剂中毒。技术参数应满足HJ2027要求。B.6.3.2适用于经预处理后的挥发性有机液体储罐排气、装载作业排气的处理。B.6.4蓄热式催化燃烧(RCO)B.6.4.1优点是安全性高,运行成本较RTO低,热回收率能达到90%以上,VoCS去除效率能达到95%以上。缺点是当废气中含有硫化物、卤化物、有机硅、有机磷等物质时,可能致催化剂中毒,不宜处理温度高于450°C的VOCS废气。技术参数应满足HJ2027要求。B.6.4.2适用于经预处理后的挥发性有机液体储罐排气、装载作业排气的处理。B.6.5锅炉/焚烧炉直接燃烧B.6.5.1是将产生的VOCs废气直接引入到现有供电锅炉、供热锅炉或其他非废气处理专用的焚烧炉。优点是充分利用现有设备,不额外增加占地面积和设备投资。缺点是需要采取周密的安全控制措施,需通过预处理稳定VOCS废气流量和浓度,还应考虑锅炉/工艺炉非正常工况时VoCS废气的去向。B.6.5.2适用于挥发性有机液体储罐排气、装载作业排气等环节VoCS废气的处理。

    注意事项

    本文(石油炼制工业典型生产工艺、各VOCs污染治理技术特点.docx)为本站会员(p**)主动上传,第壹文秘仅提供信息存储空间,仅对用户上传内容的表现方式做保护处理,对上载内容本身不做任何修改或编辑。 若此文所含内容侵犯了您的版权或隐私,请立即通知第壹文秘(点击联系客服),我们立即给予删除!

    温馨提示:如果因为网速或其他原因下载失败请重新下载,重复下载不扣分。




    关于我们 - 网站声明 - 网站地图 - 资源地图 - 友情链接 - 网站客服 - 联系我们

    copyright@ 2008-2023 1wenmi网站版权所有

    经营许可证编号:宁ICP备2022001189号-1

    本站为文档C2C交易模式,即用户上传的文档直接被用户下载,本站只是中间服务平台,本站所有文档下载所得的收益归上传人(含作者)所有。第壹文秘仅提供信息存储空间,仅对用户上传内容的表现方式做保护处理,对上载内容本身不做任何修改或编辑。若文档所含内容侵犯了您的版权或隐私,请立即通知第壹文秘网,我们立即给予删除!

    收起
    展开